Форум сайта retrotexnika.ru

Если тебе нечего сказать — молчи. Если тебе есть что сказать — скажи и не лги ~ Ромен Роллан
*Сайт  * Библиотека  *Фотохостинг 
Текущее время: 08 окт 2025, 15:34

Часовой пояс: UTC + 3 часа




Начать новую тему Ответить на тему  [ Сообщений: 59 ]  На страницу 1, 2, 3, 4, 5, 6  След.
Автор Сообщение
 Заголовок сообщения: Радиоприемник БИ-234 "Колхозный"
Непрочитанное сообщениеДобавлено: 15 фев 2016, 00:16 
Аватар пользователя

Зарегистрирован: 08 окт 2012, 15:35
Сообщений: 3031
Откуда: Москва-Кубинка-Küçükerenköy
Вот и очередной "пациент" на столе. Следом за РПК-9 - его практически старший брат и во многом близнец БИ-234.

С РПК "Колхозный" роднит схема - ее изменения незначительны, в основном касаются входной цепи (у 234-го имеется "регулятор громкости" - переменный резистор параллельно антенной катушки), да номиналов некоторых деталей.

Вложение:
БИ-234-схема.jpg
БИ-234-схема.jpg [ 80.06 KiB | Просмотров: 10047 ]


Собственно вот он, такой каким когда-то достался при взаимовыгодном обмене с одним из коллег по увлечению.

Вложение:
БИ-234.jpg
БИ-234.jpg [ 87.75 KiB | Просмотров: 10047 ]


Вложение:
БИ-234-(2).jpg
БИ-234-(2).jpg [ 114.87 KiB | Просмотров: 10047 ]


Вложение:
БИ-234-(9).jpg
БИ-234-(9).jpg [ 106.73 KiB | Просмотров: 10047 ]


Состояние - удовлетворительное. Оклееный дерматином корпус в целом совсем неплохо сохранился, его необходимо лишь отмыть да вклеить небольшой кусочек материала около окошка шкалы, взяв предварительно донора с какой-нибудь невидимой части. Отсутствие ручек тоже вполне решаемо, тут правда дилемма, какие должны быть. На имеющихся в интернет фото, в частности на сайте В. Харченко http://rw6ase.narod.ru/00/rp_bl/bi234.html , на приемниках установлены граненые ручки как у СВД-СИ-235, или в другом варианте как у 6Н-1. Вполне вероятно что смена типов "крутилок" произошла в процессе производства - более ранние имели СИшные (с такими выпуск БИ-234 был передан в Воронеж из Москвы), а затем, с развертыванием производства 6Н-1 стали ставить его ручки. На шасси моего приемника есть номер - 61376, что во общем-то немало. Исходя из информации того же В. Харченко, выпуск приемника в Воронеже был освоен в 1936 году, можно предположить что данный экземпляр был сделан примерно в 37-м, навряд ли раньше, перед началом запуска в серию "шестерки". На иллюстрациях инструкции БИ-234, датированной 1937 годом (она есть в нашей библиотеке http://lib.retrotexnika-forum.ru/?p=714 ) ручки "граненые" - скорее всего такие и стояли.

Шасси приемника, сделанные из стали и окрашенные черной краской, так же не столь печальны - небольшие следы коррозии вполне устранимы.

Вложение:
БИ-234-(10).jpg
БИ-234-(10).jpg [ 88.47 KiB | Просмотров: 10047 ]


Вложение:
БИ-234-(13).jpg
БИ-234-(13).jpg [ 74.82 KiB | Просмотров: 10047 ]


Катушки целые, что немаловажно. Нету штатных ламп - но как раз на днях Сергей-Техник-Сан передал подарок - живую СБ-154, остальные попробую заменить малгабами по рекомендациям из "Радио" №4, 1947 год.
Внизу несколько хуже - отсутствует межкаскадный трансформатор, его придется изготовить самостоятельно.

Вложение:
БИ-234-детали.jpg
БИ-234-детали.jpg [ 120.03 KiB | Просмотров: 10047 ]


Каминские и конденсаторы даже без раздумий - в ремонт и перепаковку.

UPD. Оси КПЕ ОС и регулятора громкости - с вырезами, стало быть ручечки должны быть как у 6Н-1.

_________________
Ленивые все делают быстро. Чтобы поскорее избавиться от работы. И делают
качественно. Чтобы потом не переделывать.


Вернуться наверх
 Профиль Отправить личное сообщение  
 
 Заголовок сообщения: Re: радиоприемник БИ-234 "Колхозный"
Непрочитанное сообщениеДобавлено: 15 фев 2016, 00:42 
Аватар пользователя

Зарегистрирован: 08 окт 2012, 15:35
Сообщений: 3031
Откуда: Москва-Кубинка-Küçükerenköy
А между тем этот казалось бы неплохо известный приемник имеет свои "тайны".

На них я наткнулся сегодня, когда, прихватив свою БИшку, отправился в гости к Михаилу Дмитриевичу Тришкину, который тоже вот как раз сейчас занимается со своим "Колхозным". Увиденное несколько озадачило и меня и его.

Вот корпус:

Вложение:
746.jpg
746.jpg [ 70.56 KiB | Просмотров: 10040 ]


Вложение:
748.jpg
748.jpg [ 48.25 KiB | Просмотров: 10040 ]


В отличии от моего, с покатыми верхними углами - этот квадратный.
Еще более интересные шасси:

Вложение:
734.jpg
734.jpg [ 39.28 KiB | Просмотров: 10040 ]


Вложение:
736.jpg
736.jpg [ 45.36 KiB | Просмотров: 10040 ]


Оцинкованное и штампованное, причем передняя стенка отогнута аккурат из выреза на горизонтальной части, что гораздо более технологично и экономично нежели шасси моего приемника, унифицированного с сетевым СИ-235, сделанного из нескольких отдельных деталей и скрепленных точечной сваркой, а затем окрашенного.

Различаются и эмблемы на обрамлении шкалы. С моей все ясно, "Электросигнал", Воронеж, НарКомТяжПром.

Вложение:
БИ-234 эмблема.jpg
БИ-234 эмблема.jpg [ 151.47 KiB | Просмотров: 10040 ]


А у "квадратного" нечто иное, Главное Управление Слаботочной Промышленности и башня:

Вложение:
763.jpg
763.jpg [ 105.96 KiB | Просмотров: 10040 ]


Номера на шасси отсутствуют.
По логике вещей приемник Михаила Дмитриевича, за счет своей усовершенствованной как видится конструкции, выпущен скорее позже моего. Но вот эмблемы и принадлежность к различным ведомствам подтверждают ли это?
Что скажете, знатоки истории заводов?

_________________
Ленивые все делают быстро. Чтобы поскорее избавиться от работы. И делают
качественно. Чтобы потом не переделывать.


Вернуться наверх
 Профиль Отправить личное сообщение  
 
 Заголовок сообщения: Re: радиоприемник БИ-234 "Колхозный"
Непрочитанное сообщениеДобавлено: 15 фев 2016, 01:23 

Зарегистрирован: 22 янв 2013, 16:29
Сообщений: 2143
Откуда: Санкт-Петербург
Подтверждают.
Оба приёмника изготовлены на одном и том же заводе, но в разное время.
За это время сменилась ведомственная принадлежность завода и логотип тоже.


Вернуться наверх
 Профиль Отправить личное сообщение  
 
 Заголовок сообщения: Re: радиоприемник БИ-234 "Колхозный"
Непрочитанное сообщениеДобавлено: 15 фев 2016, 12:09 
Аватар пользователя

Зарегистрирован: 08 окт 2012, 15:35
Сообщений: 3031
Откуда: Москва-Кубинка-Küçükerenköy
Александр Николаевич, спасибо за ответ.
А есть ли у Вас информация о том когда это произошло (смена эмблемы и ведомственной принадлежности)?

_________________
Ленивые все делают быстро. Чтобы поскорее избавиться от работы. И делают
качественно. Чтобы потом не переделывать.


Вернуться наверх
 Профиль Отправить личное сообщение  
 
 Заголовок сообщения: Re: радиоприемник БИ-234 "Колхозный"
Непрочитанное сообщениеДобавлено: 15 фев 2016, 13:08 

Зарегистрирован: 13 окт 2012, 16:42
Сообщений: 736
Сергей!
Ещё не факт, что обрамление шкалы у аппарата Михаила Дмитриевича родное.
Кто знает, может в -дцатом году прежние хозяева его разбили и заменили на новое.
У меня сейчас под столом стоит корпус СИ-235 - обрамление точно такое, как у Михаила Дмитриевича.
Задняя стенка от того БИ сохранилась?
К чему я всё это веду..
"Прильнул" к первоисточнику - "Радиофронт", № 19 за 34 год.
Только налажен выпуск Би на заводе им.Орджоникидзе.
И в статье есть фото как корпуса, так и шасси - один в один аппарат Михаила Дмитриевича.

Вложение:
БИ 1.jpg
БИ 1.jpg [ 50.41 KiB | Просмотров: 10007 ]


Вложение:
БИ 2.jpg
БИ 2.jpg [ 81.24 KiB | Просмотров: 10007 ]


Приходилось слышать ( или читать- сейчас этого момента я пока не нашёл) что при передаче производства БИ в Воронеж он был модернизирован для оптимизации под оборудование, имеющееся на тот момент на Воронежском заводе.
Сергей, похоже что Ваш аппарат именно такой: сразу видно, что для производства Вашего БИ мощный пресс не требуется - в отличии от аппарата Михаила Дмитриевича.
По поводу ламп.
СБ 154 у Вас есть.
Считаю, что гораздо проще чем малгабы использовать в качестве детекторной перецоколёванную 2Ж27Л, включённую триодом ( по характеристикам она близка к УБ 152), а выходным пентодом - перецоколёванную 4П1Л, у которой, для снижения эмиссии задействовать только одну половину нити.
В чём с удовольствием Вам помогу - но при условии, что вы их потом никому не отдадите! -
помните, не так давно я писал про одну "весёлую" историю, о том, как одна такая лампа чуть ко мне не вернулась? :D


Вернуться наверх
 Профиль Отправить личное сообщение  
 
 Заголовок сообщения: Re: радиоприемник БИ-234 "Колхозный"
Непрочитанное сообщениеДобавлено: 15 фев 2016, 13:37 
А датировка переименований такая.
Завод входил в НКТП.

Постановлением ЦИК от 8.12.36 производство военной продукции выделено из НКТП во вновь образованный НКОП.
При образовании НКОП в нём было создано девять отраслевых ГУ, в том числе 5-е (электрослаботочное).
Куда Электросигнал и пристроили.

Указом Президиума ВС СССР от 11.01.39 НКОП был разделён на НКАП,НКБ,НКВ,НКСП.
Завод переходит в НКАП.

В 1940 году образуют НКЭП и Указом Президиума ВС СССР от 17.04.40 завод передают из НКАП в НКЭП.

Серийно выпуск этого приёмника прекращён в конце 1937 года.

Приёмник в виде шасси без ящика поставлялся заводу "Профрадио" для монтажа в составе колхозных радиоузлов практически до начала войны.


Вернуться наверх
  
 
 Заголовок сообщения: Re: радиоприемник БИ-234 "Колхозный"
Непрочитанное сообщениеДобавлено: 15 фев 2016, 19:28 
Аватар пользователя

Зарегистрирован: 08 окт 2012, 15:35
Сообщений: 3031
Откуда: Москва-Кубинка-Küçükerenköy
Коллеги, большое спасибо за ваши ответы.

Владимир, спасибо за информацию из "РФ", она почти все ставит на свои места, во всяком случае относительно приемника Михаила Дмитриевича. Эмблема на его аппарате как мне видится тоже "правильная", возможно этот БИ один из первых воронежских и собран частично из деталей, переданных из Москвы. Это конечно предположение, но однозначно одно - у него более старый экземпляр.
Предложение по лампам буду иметь ввиду, малгабы мне пока видятся предпочтительней тем что можно изготовить из старого цоколя и октальной панельки очень аккуратные переходники и даже не маскировать ничего.



UA9OF писал(а):
А датировка переименований такая.
Завод входил в НКТП...


Юрий, и Вас благодарю! Тоже внесли ясность в исторический вопрос.

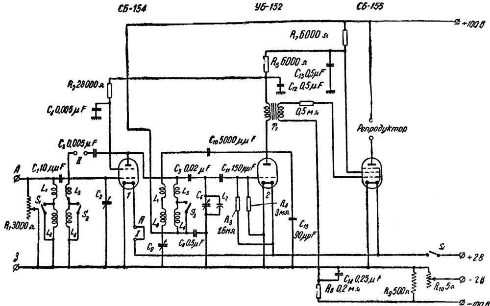
Сегодня решил приступить к разборке монтажа, а перед этим все отрисовать на бумаге и свериться со схемой. И тут не все просто :) Наиболее распространенный вариант электрической принципиальной схемы "Колхозного" (например из справочников Левитина, Малинина, или того же "РФ" 19-1934) не совпадают с имеющимся "в железе". Правильная нашлась в книжке Аппеля "Колхозный приемник" 1937 года http://rw6ase.narod.ru/00/rp_bl/bi234br.djvu , с дополнительными разъяснениями насчет вариантов изменений. И то по факту есть незначительное отличие - отсутствие конденсатора в 300 пф в цепи сетки выходной лампы.
В итоге имеем вот что:

Вложение:
199-shem-bw.jpg
199-shem-bw.jpg [ 65.71 KiB | Просмотров: 9950 ]


Нет дросселя в аноде УБ-152 и тонкорректирующего RC фильтра у выходной лампы, зато добавлено сопротивление в полмегома с межкаскадного трансформатора на ее сетку. Скорее всего результат "упрощения".

Ну и выявлен очевидный заводской брак, с которым тем не менее приемник сошел с конвейера завода - перепутаны местами сопротивления R3 и R4.

_________________
Ленивые все делают быстро. Чтобы поскорее избавиться от работы. И делают
качественно. Чтобы потом не переделывать.


Вернуться наверх
 Профиль Отправить личное сообщение  
 
 Заголовок сообщения: Re: Радиоприемник БИ-234 "Колхозный"
Непрочитанное сообщениеДобавлено: 17 фев 2016, 22:30 

Зарегистрирован: 14 окт 2012, 00:23
Сообщений: 41
Вот мой экземпляр

Вложение:
DSC06542.JPG
DSC06542.JPG [ 4.34 MiB | Просмотров: 9922 ]
Вложение:
DSC06541.JPG
DSC06541.JPG [ 4.81 MiB | Просмотров: 9922 ]
Вложение:
DSC06540.JPG
DSC06540.JPG [ 3.31 MiB | Просмотров: 9922 ]
Вложение:
DSC06539.JPG
DSC06539.JPG [ 4.22 MiB | Просмотров: 9922 ]
Вложение:
DSC06537.JPG
DSC06537.JPG [ 4.25 MiB | Просмотров: 9922 ]
Вложение:
DSC06536.JPG
DSC06536.JPG [ 5.19 MiB | Просмотров: 9922 ]


Вернуться наверх
 Профиль Отправить личное сообщение  
 
 Заголовок сообщения: Re: Радиоприемник БИ-234 "Колхозный"
Непрочитанное сообщениеДобавлено: 17 фев 2016, 22:41 
Аватар пользователя

Зарегистрирован: 08 окт 2012, 15:35
Сообщений: 3031
Откуда: Москва-Кубинка-Küçükerenköy
Хороший, московский.

Николай, а сзади ручечка регулировки накала - с клювиком?

_________________
Ленивые все делают быстро. Чтобы поскорее избавиться от работы. И делают
качественно. Чтобы потом не переделывать.


Вернуться наверх
 Профиль Отправить личное сообщение  
 
 Заголовок сообщения: Re: Радиоприемник БИ-234 "Колхозный"
Непрочитанное сообщениеДобавлено: 18 фев 2016, 00:09 

Зарегистрирован: 14 окт 2012, 00:23
Сообщений: 41
Серёж, я насколько помню - это связано с разрядом батареи.


Вернуться наверх
 Профиль Отправить личное сообщение  
 
Показать сообщения за:  Сортировать по:  
Начать новую тему Ответить на тему  [ Сообщений: 59 ]  На страницу 1, 2, 3, 4, 5, 6  След.

Часовой пояс: UTC + 3 часа


Кто сейчас на форуме

Сейчас этот форум просматривают: Bing [Bot] и гости: 24


Вы не можете начинать темы
Вы не можете отвечать на сообщения
Вы не можете редактировать свои сообщения
Вы не можете удалять свои сообщения
Вы не можете добавлять вложения

Перейти:  

Powered by phpBB® Forum Software © phpBB Group