Форум сайта retrotexnika.ru

Если тебе нечего сказать — молчи. Если тебе есть что сказать — скажи и не лги ~ Ромен Роллан
*Сайт  * Библиотека  *Фотохостинг 
Текущее время: 08 окт 2025, 17:32

Часовой пояс: UTC + 3 часа




Начать новую тему Ответить на тему  [ Сообщений: 59 ]  На страницу Пред.  1, 2, 3, 4, 5, 6  След.
Автор Сообщение
 Заголовок сообщения: Re: Радиоприемник БИ-234 "Колхозный"
СообщениеДобавлено: 22 фев 2016, 18:10 
Аватар пользователя

Зарегистрирован: 08 окт 2012, 15:35
Сообщений: 3031
Откуда: Москва-Кубинка-Küçükerenköy
Шасси решил все-таки покрасить сверху, уж больно портит вид пятна ржавчины. Отчистил рыхлые слои и запылил гладким черным Хаммерайтом. Сутки сушки и пора приступать к сборке.

Вложение:
Шасси-(1).jpg
Шасси-(1).jpg [ 71.87 KiB | Просмотров: 3785 ]


Вложение:
Шасси-(2).jpg
Шасси-(2).jpg [ 108.86 KiB | Просмотров: 3785 ]


Дело встало за отсутствием конденсаторов - старые совсем негодны, а подходящих, того времени и производителя - нет. Придется изготавливать "копии" с современной начинкой. Несложно, главное - этикетка.

Вложение:
Этикетка.jpg
Этикетка.jpg [ 107.73 KiB | Просмотров: 3785 ]


Отсканирована в разрешении 600 DPI и ретушировано, файл оригинального размера (2,1 х 2,68 см.).

_________________
Ленивые все делают быстро. Чтобы поскорее избавиться от работы. И делают
качественно. Чтобы потом не переделывать.


Вернуться наверх
 Профиль Отправить личное сообщение  
 
 Заголовок сообщения: Re: Радиоприемник БИ-234 "Колхозный"
СообщениеДобавлено: 25 фев 2016, 02:31 
Аватар пользователя

Зарегистрирован: 08 окт 2012, 15:35
Сообщений: 3031
Откуда: Москва-Кубинка-Küçükerenköy
Страшненький получился, прям дистрофик какой-то...

Вложение:
Трансформатор-(1).jpg
Трансформатор-(1).jpg [ 83.64 KiB | Просмотров: 3740 ]


Обычно наоборот, крепыши выходят, а тут... железо большое, Ш-17 вместо штатного Ш-12. А так - все по книжке: 5200 витков первичка, 20800 вторичка, все проводом 0,05 мм. Впервые мотал таким, обычно 0,09, но - закончился. Всего 4 обрыва в процессе на 26000 витков - очень неплохо я считаю. И сопротивление - 4000 на 14200 Ом.

Вот так вот оно и было:

Вложение:
Трансформатор.jpg
Трансформатор.jpg [ 49.53 KiB | Просмотров: 3740 ]


"...Крутите, Шура, крутите..." :)

_________________
Ленивые все делают быстро. Чтобы поскорее избавиться от работы. И делают
качественно. Чтобы потом не переделывать.


Вернуться наверх
 Профиль Отправить личное сообщение  
 
 Заголовок сообщения: Re: Радиоприемник БИ-234 "Колхозный"
СообщениеДобавлено: 25 фев 2016, 12:19 
Аватар пользователя

Зарегистрирован: 21 окт 2012, 21:50
Сообщений: 1409
Откуда: Россия г.Мытищи
Ну Сергей у Вас руки золотые!!! А я вот не могу звукосниматель от ДАУГАВЫ починить... Там тоже 0,05мм. Да Здорово! А СТАНОЧЕК-то наш, РАДИОЛЮБИТЕЛЬСКИЙ, 80-х годов!


Вернуться наверх
 Профиль Отправить личное сообщение  
 
 Заголовок сообщения: Re: Радиоприемник БИ-234 "Колхозный"
СообщениеДобавлено: 25 фев 2016, 15:40 
Аватар пользователя

Зарегистрирован: 08 окт 2012, 15:35
Сообщений: 3031
Откуда: Москва-Кубинка-Küçükerenköy
Дмитрий Николаевич писал(а):
...А СТАНОЧЕК-то наш, РАДИОЛЮБИТЕЛЬСКИЙ, 80-х годов!


Он самый, счетмашевский.
Чистить его периодически да смазывать - еще лет 200 проработает. Вот только втулки для катушки пришлось самому "изобретать" из подручных средств. Чтобы ровно крутилась, не рывками - с таким тонким проводом это крайне важно.

А что там на Даугаве такого 0,05 намотано?

_________________
Ленивые все делают быстро. Чтобы поскорее избавиться от работы. И делают
качественно. Чтобы потом не переделывать.


Вернуться наверх
 Профиль Отправить личное сообщение  
 
 Заголовок сообщения: Re: Радиоприемник БИ-234 "Колхозный"
СообщениеДобавлено: 25 фев 2016, 18:33 
Аватар пользователя

Зарегистрирован: 21 окт 2012, 21:50
Сообщений: 1409
Откуда: Россия г.Мытищи
...так это катушка в звукоснимателе.


Вернуться наверх
 Профиль Отправить личное сообщение  
 
 Заголовок сообщения: Re: Радиоприемник БИ-234 "Колхозный"
СообщениеДобавлено: 28 фев 2016, 18:32 
Аватар пользователя

Зарегистрирован: 08 окт 2012, 15:35
Сообщений: 3031
Откуда: Москва-Кубинка-Küçükerenköy
Все детальки на местах, все проверено-перемерено, недостающие лампы УБ-152 и СБ-155 временно позаимствованы из РПК-9, наступил долгожданный момент включения.

Вложение:
Шасси-БИ-234.jpg
Шасси-БИ-234.jpg [ 95.4 KiB | Просмотров: 3649 ]


Запищал. Но и только. Разве что писк манипуляциями ручек-рычажков варьируется от дизельного рокота до ультразвука... Еще раз все просматривать. Первое - плохой контакт земляного гнезда с шасси устраняется, но картина практически та же. Все напряжения в норме, номиналы деталей тоже, что надо - "звонится" тестером. Возбуждается и в трехламповом, и в двухламповом варианте одинаково. Отдельно УНЧ работает нормально, Если его отключить (просто вынуть лампу) - в наушниках, подсоединенных параллельно первичной обмотке трансформатора есть уверенный прием нескольких станций на СВ, та же ОС регулируется как надо.
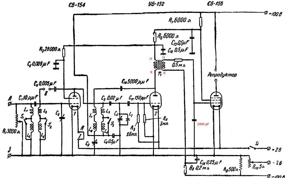
В итоге кровушки этот Колхозный попил-таки немало, но удалось его приручить. Все дело в межкаскадном трансформаторе, вернее в его подключении. В большинстве схем (в справочниках, в "Радиофронте") этот момент никак не обозначен, а вот в книжке Аппеля 37-го года расположение начал-концов обмоток указано. Поменял местами выводы вторичной обмотки - возбуждение пропало! Еще немного поэкспериментировал, увеличив емкость конденсатора с сетки выходной лампы на землю до 2000 пФ и убрав С13 с анода второй лампы на землю из-за его абсолютной ненадобности- и на том остановился, добившись вполне приличной работы приемника в городских условиях.
Днем - традиционные пара станций да радиомаяки на СВ, зато вечером появляется несколько украиноязычных станций, с хорошей громкостью всего-то на комнатную антенну.

В итоге образовалась вот такая рабочая схема:

Вложение:
Схема-БИ-234.jpg
Схема-БИ-234.jpg [ 63.07 KiB | Просмотров: 3628 ]


Тут стоит заметить что почти во всех источниках (книги, журналы) схемы нарисованы разные, с незначительными, но отличиями.

Ну и собранные и опробованные в работе внутренности БИ-234, теперь дело за корпусом:

Вложение:
Шасси-БИ-234-(1).jpg
Шасси-БИ-234-(1).jpg [ 78.51 KiB | Просмотров: 3649 ]


Вложение:
Шасси-БИ-234-(2).jpg
Шасси-БИ-234-(2).jpg [ 89.25 KiB | Просмотров: 3649 ]


Вложение:
Шасси-БИ-234-(3).jpg
Шасси-БИ-234-(3).jpg [ 124.38 KiB | Просмотров: 3649 ]

_________________
Ленивые все делают быстро. Чтобы поскорее избавиться от работы. И делают
качественно. Чтобы потом не переделывать.


Вернуться наверх
 Профиль Отправить личное сообщение  
 
 Заголовок сообщения: Re: Радиоприемник БИ-234 "Колхозный"
СообщениеДобавлено: 28 фев 2016, 19:33 
Аватар пользователя

Зарегистрирован: 21 окт 2012, 21:50
Сообщений: 1409
Откуда: Россия г.Мытищи
Красиво. Вот мой самодельный корпус. Оклеивал ЛЕДЕРИНОМ. Печатал на струйном.... Сергей если я не по теме влез, тогда удалите.


Вложения:
IMG_9364.jpg
IMG_9364.jpg [ 1.16 MiB | Просмотров: 3643 ]
Вернуться наверх
 Профиль Отправить личное сообщение  
 
 Заголовок сообщения: Re: Радиоприемник БИ-234 "Колхозный"
СообщениеДобавлено: 28 фев 2016, 19:41 
Операция 41.
Заливка эмалью гаек и винтов. :?


Вернуться наверх
  
 
 Заголовок сообщения: Re: Радиоприемник БИ-234 "Колхозный"
СообщениеДобавлено: 28 фев 2016, 21:35 
Аватар пользователя

Зарегистрирован: 08 окт 2012, 15:35
Сообщений: 3031
Откуда: Москва-Кубинка-Küçükerenköy
Дмитрий Николаевич писал(а):
Красиво. Вот мой самодельный корпус. Оклеивал ЛЕДЕРИНОМ. Печатал на струйном...



Вот так вот просто влез в принтер?
Он же, ледерин, вроде довольно толстый.
Спасибо за идею, Дмитрий Николаевич, надо бы попробовать, а то задней крышки нет, даже фотографий не нашел нигде.

UA9OF писал(а):
Операция 41.
Заливка эмалью гаек и винтов. :?


Точно! Вот и работа на сегодня :) .

_________________
Ленивые все делают быстро. Чтобы поскорее избавиться от работы. И делают
качественно. Чтобы потом не переделывать.


Вернуться наверх
 Профиль Отправить личное сообщение  
 
 Заголовок сообщения: Re: Радиоприемник БИ-234 "Колхозный"
СообщениеДобавлено: 28 фев 2016, 22:16 
Аватар пользователя

Зарегистрирован: 21 окт 2012, 21:50
Сообщений: 1409
Откуда: Россия г.Мытищи
Сергей К. писал(а):
...Вот так вот просто влез в принтер?
Он же, ледерин, вроде довольно толстый...


Принтер А3. А он может даже на КЕРАМИЧЕСКОЙ плитке печатать... Но я не пробовал. А вот на ГОФРЕ-КАРТОНЕ печатал и на ХОЛСТЕ тоже...Да ещё на 2мм. самоклейке печатал на нём. А фото у меня двух вариантов. Могу прислать. На ОЛДТАЙМЕР пойдете 4 числа?


Вернуться наверх
 Профиль Отправить личное сообщение  
 
Показать сообщения за:  Сортировать по:  
Начать новую тему Ответить на тему  [ Сообщений: 59 ]  На страницу Пред.  1, 2, 3, 4, 5, 6  След.

Часовой пояс: UTC + 3 часа


Кто сейчас на форуме

Сейчас этот форум просматривают: нет зарегистрированных пользователей и гости: 25


Вы не можете начинать темы
Вы не можете отвечать на сообщения
Вы не можете редактировать свои сообщения
Вы не можете удалять свои сообщения
Вы не можете добавлять вложения

Перейти:  

Powered by phpBB® Forum Software © phpBB Group